
自然エネルギー・スマートシステムに関連する気になるカタログにチェックを入れると、まとめてダウンロードいただけます。
ゼロカーボン電力の利用とは?課題と対策・製品を解説

目的・課題で絞り込む
カテゴリで絞り込む
二次電池 |
バイオマス |
分離・回収・利用・貯蔵技術 |
水素燃料電池 |
太陽光発電 |
スマートグリッド |
風力発電 |
ゼロエミッション火力発電 |
その他自然エネルギー・スマートシステム |

脱炭素・CO2排出量削減におけるゼロカーボン電力の利用とは?
各社の製品
絞り込み条件:
▼チェックした製品のカタログをダウンロード
一度にダウンロードできるカタログは20件までです。
国土交通省「インフラ長寿命化基本計画(橋梁、道路、公営住宅等)」に基づき、
インフラの長寿命化と、建設現場の省力化を「一箭双雕」
【ご提案案件】
・公共施設(公営渋滞、インフラ付帯施設 etc)
・免震構造高層ビル
【導入の効果】
・非腐食性スリーブによる長寿命化
・省力化/軽量資材による作業効率の向上
・トータルコスト削減(資材+施工費)
ポリエチレンは可塑剤を基本使わない安定素材、紫外線影響がなければ耐用年数は約30〜50年。
一方、可塑剤を含む塩ビ樹脂は10年程で劣化が始まり、柔軟性低下やひび割れを招く可能性も。
EPスリーブは、建築・インフラの長寿命化に貢献します。
『 “軽量” が現場の“効率”を加速させる!』高耐圧強度と、直接施工性に通じる “軽量“を共に
兼ね備えたスリーブ材。特に、硬質塩化ビニル管PVC 約53kg/mに比べ、EPスリーブは約17kg/mと
圧倒的な重量差で、確実に建設現場の作業効 率向上、省力化を約束します。
※詳細は「お問い合わせ」よりカタログ請求、また「ダウンロード」よりPDFデータご覧下さい
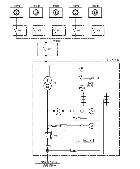
電力業界では、変電設備や発電設備などの重要なインフラを守るために、浸水対策が不可欠です。
ゲリラ豪雨や台風による浸水は、設備の停止や損害につながり、電力供給に大きな影響を与える可能性があります。
自動防水ガラリは、電気工事が不要で、万が一の浸水時に自動で閉まり、大切な設備を水から守ります。
既存ガラリがあっても設置が可能で、既存建物も新築でも対応可能な製品です。
【活用シーン】
・変電所
・発電所
・地下ケーブルピット
・その他、浸水リスクのある設備
【導入の効果】
・浸水による設備停止リスクの低減
・復旧コストの削減
・安定した電力供給の維持
発電所では、設備の安定稼働と安全性の確保が最重要課題です。漏水は、設備の腐食や故障を引き起こし、発電効率の低下や、最悪の場合、大規模な事故につながる可能性があります。特に、地下やトンネル内、高層部に設置された設備においては、漏水の早期発見が困難であり、迅速な対応が求められます。当社の無線式漏水検知システムは、これらの課題を解決するために開発されました。
【活用シーン】
・タービン建屋
・変電設備
・地下ケーブルトンネル
・非常用発電機室
・その他、漏水リスクのある設備
【導入の効果】
・設備の早期異常検知による被害の最小化
・点検業務の効率化
・設備の長寿命化
・安全性の向上



